最好看的2018免费观看在线-最好看的2019中文电影-最好免费观看高清视频免费-最近免费中文字幕大全免费版视频

您好!歡迎光臨烜芯微科技品牌官網!

深圳市烜芯微科技有限公司

ShenZhen XuanXinWei Technoligy Co.,Ltd
二極管、三極管、MOS管、橋堆

全國服務熱線:18923864027

  • 熱門關鍵詞:
  • 橋堆
  • 場效應管
  • 三極管
  • 二極管
  • LED照明原理圖-LED照明燈控制線路原理圖
    • 發布時間:2019-10-11 22:24:27
    • 來源:
    • 閱讀次數:
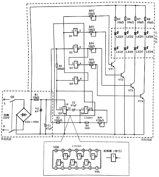
    LED廣告燈操控線路是一種可用于小區院子、馬路、景象照明及裝飾用的線路。LED廣告燈操控線路是采用LED作為顯現設備的線路,通過邏輯門電路操控不同色彩的LED有規則地亮滅,起到廣告警示的效果。
    下圖所示為典型LED廣告燈操控線路。
    LED照明原理圖
    LED廣告燈操控線路主要是由供電線路、操控線路以及顯現線路等構成的。
    該線路中電源總開關QS、橋式整流電路VD1~VD4、六非門電路CD4069、驅動晶體三極管VT1~VT4、發光二極管LED1~LED8為中心元器件和部件。
    LED廣告燈操控線路的供電進程為:
    合上電源總開關QF,接通溝通220 V市電電源。
    溝通220 V 市電電壓經橋式整流電路VD1~VD4整流后輸出直流電壓,為顯現線路進行供電。
    整流輸出的直流電壓,經電阻器R1降壓、穩壓二極管VZ穩壓、濾波電容器C1濾波后,發生6 V直流電壓,為六非門電路4069供給作業電壓(4腳送入)。
    LED廣告燈的作業進程為:
    六非門電路4069作業后,D5與D6兩個非門(反相放大器)與電容、電阻構成脈沖振動電路,由10腳和13腳輸出低頻振動信號。
    低頻振動脈沖加到4069的9腳,經電阻器R2后加到3腳上。
    由9腳輸人的振動信號經反相后,由8腳輸出,一路再送入1腳中。
    從圖可見,振動信號經4個非門的處理別離由2,4,6,8腳輸出相位和時序不同的脈沖信號,并別離加到VTI~VT4的基極。當有正極性脈沖加到晶體三極管基極時,該管便會導通,相應的LED便會點亮發光,從而構成有規則的亮光。
    六非門電路4069的5腳輸入的振動信號經反相后由6腳輸出(此刻輸出的振動信號與4腳輸出的相反)。
    振動信號經電位器RP5送往驅動晶體三極管VT4的基極,使VT4作業在開關狀況,從而替換導通。
    振動信號為高電平時VT4導通,發光二極管LED4和LED8便會發光;振動信號為低電平時VT4截止,發光二極管LED4和LED8·便會平息。
    此刻LED3和LED7、LED4和LED8在振動信號的效果下,便會替換地點亮和平息。
    烜芯微專業制造二極管,三極管,MOS管,20年,工廠直銷省20%,1500家電路電器生產企業選用,專業的工程師幫您穩定好每一批產品,如果您有遇到什么需要幫助解決的,可以點擊右邊的工程師,或者點擊銷售經理給您精準的報價以及產品介紹
    相關閱讀